Ningbo Schge Teknologi Co, Ltd
Ningbo Schge Teknologi Co, Ltd
Produk
Siri FN18 Indoor Tinggi Voltage Tinggi Break Nalf Air Insulation Fuse
  • Siri FN18 Indoor Tinggi Voltage Tinggi Break Nalf Air Insulation FuseSiri FN18 Indoor Tinggi Voltage Tinggi Break Nalf Air Insulation Fuse
  • Siri FN18 Indoor Tinggi Voltage Tinggi Break Nalf Air Insulation FuseSiri FN18 Indoor Tinggi Voltage Tinggi Break Nalf Air Insulation Fuse

Siri FN18 Indoor Tinggi Voltage Tinggi Break Nalf Air Insulation Fuse

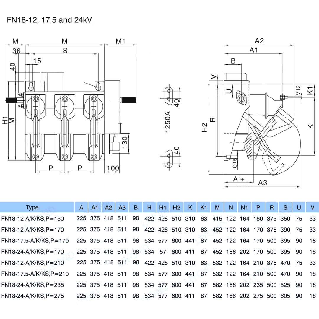
Model:FN18-12
FN18-D minangka tujuan umum, switch telung cagak, ngemot pamilik switchgear lan nglumpukake kaluwihan teknologi gangguan maju lan bisa dipercaya ing desain kompak. Ngalih kasedhiya kanggo nglumpukake switchgear minangka blok bangunan kanggo aplikasi switchgger sing dipasang ing logam lan pad ing rating saka 12-40.5 kV. Ngalih FN18 standar kalebu pigura baja sing abot kanthi insulator stand-off, sistem ekspertau arc jinis Arc sing unik, mekanisme operasi sing unik, mekanisme operasi sing unik lan komponen jinis sing saiki, kalebu konektor cast hinges lan jaw. Aksesoris lan fitur pilihan kalebu macem-macem nangani operasional, operator motor, piranti bantu, piranti sekring, switch sekring, grounding interlocking lan interlocking kunci. Siri FN18 Siri FN18 Indoor High-Voltage Muving duwe kaluwihan desain, operasi gampang, volume cilik, bobot entheng, kanthi cepet lan lemes lan nutup kanthi cepet lan linuwih sing dhuwur. Cocog kanggo AC 50Hz, voltase 12KV, 24kV, sistem distribusi 630A lan renovasi dhuwur, bangunan jaringan jaringan, lan minangka produk sing cocog kanggo macem-macem kothak publik lan pangayoman transformer.

Siri FN18 Indoor Tinggi Voltage Tinggi Break Nalf Air Insulation Fuse

    FN18- 口 minangka tujuan umum, switch telung cagak, beban load sing nawakake pamilik switchgear lan nglumpukake kaluwihan teknologi gangguan maju lan bisa dipercaya ing desain kompak. Ngalih kasedhiya kanggo nglumpukake switchgear minangka blok bangunan kanggo aplikasi switchgger sing dipasang ing logam lan pad ing rating saka 12-40.5 kV.

Ngalih FN18 standar kalebu pigura baja sing abot kanthi insulator stand-off, sistem ekspertau arc jinis Arc sing unik, mekanisme operasi sing unik, mekanisme operasi sing unik lan komponen jinis sing saiki, kalebu konektor cast hinges lan jaw.

Aksesoris lan fitur pilihan kalebu macem-macem nangani operasional, operator motor, piranti bantu, piranti sekring, switch sekring, grounding interlocking lan interlocking kunci.


Fitur lan Mupangate


• Desain Compact

• Kabeh bagean baja ing baja stainless utawa galvanis panas

• pigura dhasar padhet lan stabil

• kontak utama karo perlindungan ICING

• Insulator kasedhiya ing porselain utawa alternatif ing silikon

• SAG minimal kanggo sambungan line Thanks kanggo loro terminal tetep

• Antirust Pangopènan Rampung Kamar

• Ngalihake prosedur tanpa busur njaba

• Kapasitas sirkuit cendhak kanthi syarat ing kahanan tartamtu

• Ndandani struktur dhukungan kanthi clamping (setelan gratis) utawa ngaco (bolongan ing pigura dhasar)

• Instalasi lan setelan situs sing gampang

• linuwih dhuwur: nganti 1'000 siklus (gumantung karo saiki)

• Kabeh bagean sing ana ing salaka, nikel utawa timah

• Gratis Nyegah kanthi praktis



Info dhasar.



Struktur



Parameter teknis




Model & Drawing


Lingkungan Layanan

a) Suhu udhara: suhu maksimal: + 75 ° C; Suhu minimal: -45 ° C

b) Kelembapan: Wulan Saben wulan 95%; Humoritas saben dina 90%.

c) Altitude ing ndhuwur level segara: instalasi maksimal: 2500m

d) udhara sekitar ambien ora najis kanthi gas sing corrosive lan flammable, beluk.

e) ora asring goyangake ganas




FAQ  

Q 1. Apa sampeyan minangka pabrik utawa perusahaan dagang?

A.Kanggo pabrik.

Q 2. Pundi pabrik sampeyan? Kepiye carane bisa ngunjungi ing kana?

A. Pabrik kita ana ing kutha Wenzhou, Provinsi Zhejiang, China. Sampeyan bisa mabur menyang bandara Longwan langsung. Kabeh klien kita, saka omah utawa ing luar negeri, sambutan kanthi anget kanggo ngunjungi kita!

Q 3. Apa istilah pembayaran?

A. Kita nampa TT, 30% simpenan lan 70% sadurunge kiriman, Uni Western, L / C ing tampilan ok! Kita bakal nuduhake foto produk lan paket sadurunge mbayar imbangan.

Q 4. Dakkandhani standar paket? Apa syarat-syarat sampeyan?

A: Umume, kita ngemas barang ing kothak putih sing netral lan karton coklat. Yen sampeyan duwe paten sing sah didaftar, kita bisa ngemot barang ing kothak merek sawise entuk surat wewenang.

Q 5. Apa sampeyan bakal nampa nggunakake logo?

A. Yen sampeyan duwe jumlah sing apik, pancen mutlak ora ana masalah kanggo nindakake OEM.

Q 6. Kepiye babagan transportasi kasebut?

A. Yen jumlah barang cilik biasane kita nggunakake TNT, DHL, FedEx, EMS lan sawetara sing diucapake sing ditawakake. Yen jumlah barang gedhe biasane kita nggunakake Fwd sing ditawakake utawa diwenehake. Salah siji segara utawa udhara ok.

Q 7 Apa produksi produksi / wektu pangiriman?

A: Umumé, bakal njupuk 25 nganti 30 dina sawise nampa pembayaran majeng sampeyan. Wektu pangiriman tartamtu gumantung saka barang lan jumlah pesenan sampeyan.

Produk rutin karet karet yaiku 1.000 / minggu, porselin butuh 2-3 minggu udakara 1000 PC.

Q8. Kepiye sampeyan nggawe bisnis jangka panjang lan apik?

A: 1. Kita njaga kualitas apik lan kompetitif kanggo njamin para pelanggan entuk bathi;

A: 2. Kita ngurmati saben pelanggan minangka kanca lan kita kanthi tliti nindakake bisnis lan nggawe kanca karo dheweke, ora ana masalah saka ngendi tekane.

A: Barang-barang 3.Sawane kita duwe laporan jinis miturut standar IEC

Q9. Apa kabijakan conto sampeyan?

A: Kita bisa nyedhiyakake conto yen kita wis siyap bagean ing saham, nanging para pelanggan kudu mbayar biaya kurir.

Q10. Apa sampeyan bisa ngasilake miturut conto?

A: Ya, kita bisa ngasilake conto utawa gambar teknis. Kita bisa mbangun cetakan lan peralatan.

Q11. Apa istilah panjelasan sampeyan?

A: exw, fob, cfr, cif.

Q12. Apa sertifikat sampeyan duwe?

A: Iso9001, ohsas18001, iso sertifikat iso14001 lan laporan tes tes jinis.



Pabrik


Sertifikat




Hot Tags: Siri FN18 Siri Kolam Renang Tinggi Ringkisan Tinggi Ringkisan Ringkahing Perbagam, China, Produsen, Supplier, Pabrik, Lable, Laju
Kirim Pitakonan
Info kontak
Kanggo pitakon babagan switchgear tegangan rendah, insulator voltase dhuwur, switch earthing tegangan dhuwur utawa dhaptar rega, tinggalake email sampeyan lan kita bakal hubungi sajrone 24 jam.
X
Kita nggunakake cookie kanggo menehi pengalaman browsing sing luwih apik, nganalisa lalu lintas situs lan nggawe konten pribadi. Kanthi nggunakake situs iki, sampeyan setuju kanggo nggunakake cookie. Kebijakan Privasi
nolak Nampa